图知网
搜索
首页
热门推荐
图片分类
郴州桂阳拖车救援,快速救援服务
下载原图
相关图片
难找对象的是修车的! 扳手拧走了青春,废机油冲走了梦想!风炮震
樱田风炮畅销型号!你值得拥有! - 抖音
德国风炮气动工具弗拓尼大风炮大扭力汽修气动扳手风暴机流动补胎
世达风炮气动工具 1/2寸工业级复合材料气动冲击扳手 02137
长城精工风动套筒12系列六角气动套头重型风炮套筒头15mm588115
松原24小时拖车救援,24小时救援服务
为你推荐
性感韩国美女高允贞高清手机壁纸
动物的眼睛
abs建筑工程帽 工地施工电工劳保领导头盔男白色印字透气加厚 蓝色
新闻资讯-博声音响,ip网络广播系统,会议系统
酒店空间装修效果图大全欣赏
百年辉煌女性故事丨广州起义中唯一的女兵班长游曦
大英博物馆镇馆之宝(来自日不落的大英博物馆)
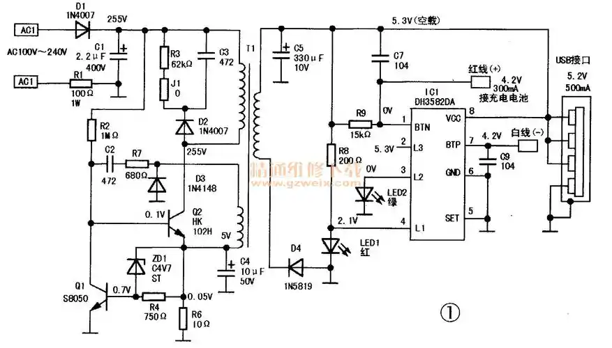
领先者万能手机充电器电路实绘图