图知网
搜索
首页
热门推荐
图片分类
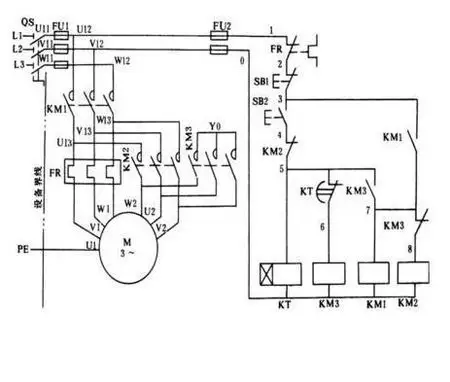
三相异步电动机的控制
下载原图
相关图片
图1-23 三相异步电动机正反转控制接线图
电动机控制电路接线图(三相异步电动机)-滕韵技术生活网
三相异步电动机正反转控制原理图,看不懂常开触点: 不按或线圈不通电
异步电动机的正反转控制电路(画出主电路和控制电路);并写出工作原理
三相异步电机的基本控制电路_三相异步电动机控制电路-csdn博客
采纳答案 变极多速三相异步电动机的接线图
为你推荐
花式比心了解一下?告别单调手势,这才是比心的正确打开方式
amn1200dt-5a 阿米尼牌纯电动前盘式后鼓式电动两轮摩托车
在街上犯罪, 从你的牛仔裤口袋里偷钱, 特写照片
吹奏见主页上条帖子,曲谱为网页搜索,方便大家交流学习#笛子 ##笛子
3年制中专变5年 江西科技职业学院不少学生遇蹊跷事
大灯高度调节,怎么调?请看图片解释 急急急!
霸克假一赔十冲4钻工厂价99元包邮女式舒适运动鞋休闲跑步鞋29683,可
惠州二手宝马5系 2018 款 520i 2.0t 美规 香槟色 - 小猪二手车