图知网
搜索
首页
热门推荐
图片分类
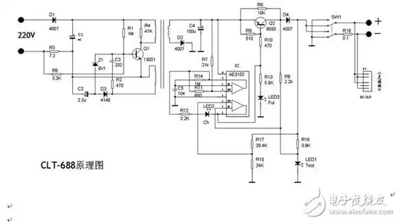
5v1a充电器芯片方案可省rcd元件
下载原图
相关图片
手机充电器电路图
5v1a充电器芯片方产品特性以及它的优势的介绍
常见手机充电器电路图1.doc
手机万能充电器电路原理解析—电路图天天读(279)
基于芯朋微pn8355的5v1a充电器电源应用方案
芯联方案cl1138ol5v1a充电器方案
为你推荐
便是一群满身"纹身",穿着紧身裤,豆豆鞋,在网上自称"社会人"的滑稽
jennie火辣尺度升级没穿内衣下胸圆弧线条被看光
流出,美貌堪比范冰冰,二人结婚十年只因一句玩笑|金星|肯波琳|艾力克
在夏日阳光明媚的早晨, 特写视图透过大树的绿色树枝阳光照耀.
微信头像,姓氏头像,超赞大气商务个性签名头像,留下你的名字!
桥墩水下检查——(东营市地下工程堵漏技术
【lovelive sif】完结纪念
蓝色玛格丽特盆栽小苗菊花大苗糖果花苗易爆盆好养活庭院春天花卉