图知网
搜索
首页
热门推荐
图片分类
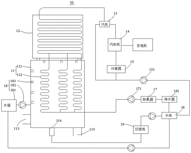
一种热水锅炉及其水循环加热系统
下载原图
相关图片
锅炉生活热水循环图
热水循环系统这样可以吗?
设计语言之住宅热水循环系统
一种锅炉循环系统的制作方法与工艺
全预混燃气锅炉热水系统
余热发电锅炉用水循环利用系统的制作方法
为你推荐
吴宇森《追捕》曝制作特辑 揭枪战场面拍摄幕后
刘銮雄给了李嘉欣多少钱刘銮雄后悔没娶李嘉欣吗
网络玉雕班教学造型更新 猴
绿皮火车即将告别重庆火车站来菜园坝坐火车的人一下子多了起来
简笔画|不同情绪的小表情(二) 之前发的不同情绪的小表情第一弹收到不
有颜色革命战士简笔画怎么画简单儿童革命战士简笔画教程
创作灵感 #动漫古装少女壁纸 #高清壁纸 抖音首页搜〔闪闪 - 抖音
铁子们我想问一下慢性浅表性胃炎