Warning: session_start(): open(/tmp/sess_d0cf9b9j4914hv1d7im3vu1n9n, O_RDWR) failed: No space left on device (28) in /www/wwwroot/www.tuzhiw.com/config.php on line 13

Warning: session_start(): Failed to read session data: files (path: ) in /www/wwwroot/www.tuzhiw.com/config.php on line 13
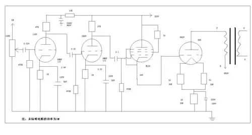
we437a 6l6gc 805胆功放电原理图.jpg - 图知网

we437a 6l6gc 805胆功放电原理图.jpg

相关图片

为你推荐

古装男生汉服青少年学生男士中国古风武侠剑客套装学校演出班服衣服15

lv路易威登老花vanity化妆包

steve carell

我要摸胸,大的那种?(皮卡丘) - 斗图表情包 - 斗图神器 - adoutu.com

礼 疫情当前 我们应做到见面不握手 改行作揖礼

重庆江八县是指哪八县?都在哪里设过行政区府?历史沿革怎样?-惠修网

星空壁纸 #银河系 #高清全屏手机壁纸 - 抖音

秋冬养娃必备好物妙思乐护臀膏


Warning: file_put_contents(/www/wwwroot/www.tuzhiw.com/cache/image/840fe9a34852b8110299e4c51b65f123.html): Failed to open stream: No space left on device in /www/wwwroot/www.tuzhiw.com/config.php on line 196