图知网
搜索
首页
热门推荐
图片分类
mc34063典型应用电路:3v转5v升压电路
下载原图
相关图片
mc34063升压电路
用cw34063构成的降压型扩大输出电流的应用电路
mc34063 升压扩流 res电阻的计算方式?
34063电路板刻好了,测试效率顺带问些问题.
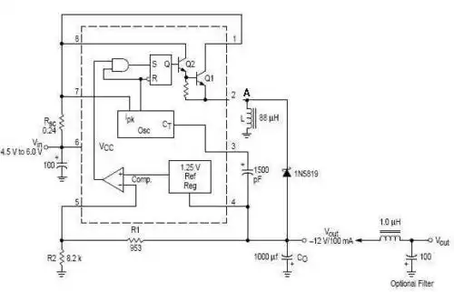
mc34063扩流负电压输出电路图
34063 反压扩流 应该怎么接电路? 手头有tip31c
为你推荐
如何画江西滕王阁|地标建筑简笔画教程49 地标建筑第49个-滕王阁,江南
大声的说出来表情包 - 大声的说出来微信表情包 - 大声的说出来qq表情
乞丐假发短卷发爆炸头舞台演出流浪歌手表演叫花子日常整顶假发
鲜胚冻胚囊胚别再傻傻分不清了
fate/stay night 阿尔托莉雅动漫手机壁纸合集
北京烤鸭插画教学来啦.#插画 #板绘 #日常瞎画 #每日一画 - 抖音
仙缘无限
赛尔号怒涛沧岚图鉴