图知网
搜索
首页
热门推荐
图片分类
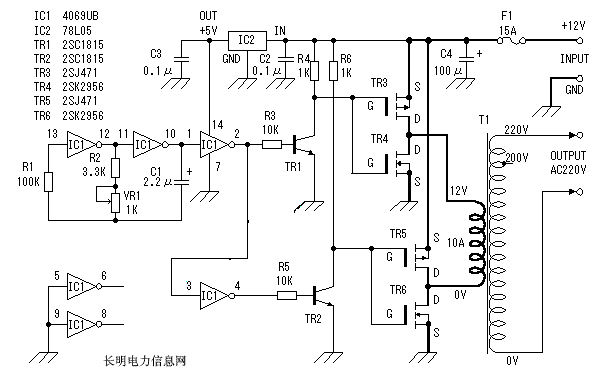
逆变器电路15
下载原图
相关图片
电压型三相逆变电路
一种简单实用的三极管逆变器电路图
12v转3v电路图
本实用新型为控制精度高的三相逆变器,包括三相逆变电路和处理器,所述
12v直流电逆变220v交流电电路图
12v转交流220v逆变器工作原理及diy制作
为你推荐
蔡徐坤现身上海某品牌活动现场露额头发型清爽帅气颜值暴击
哥哥张国荣逝世17周年纪念1
银剑出鞘!梅赛德斯奔驰发布新赛季f1赛车——w15_腾讯
五年级小学生的超级简单科技小制作大全做法
奇声av-1606大功率蓝牙定阻家庭影院hdmi功放机other其他无线
文艺风木板文档背景封面word模板-文档背景素材下载-「w大师」
神豪挺哥资金短缺无消费能力女主播芮甜甜提出分手绝口不提爱
新品康师傅冰红茶饮料310ml24罐整箱零卡休闲饮料饮品整箱24罐