图知网
搜索
首页
热门推荐
图片分类
2023新款定制客厅电视机背景墙8d现代简约时尚轻奢风高档
下载原图
相关图片
分享6款现代风电视墙和背景墙,简洁时尚,各有千秋!#极简主义 - 抖音
电视墙依云郡 146㎡ 现代轻奢 生活家家居
2021年,电视墙流行这样设计!
电视机背景墙
黑白与灰的美丽邂逅,怎样营造一种高大上的感觉!
电视墙时代俊园 155㎡ 现代轻奢 生活家家居
为你推荐
深圳城市更新流程图
原来古装剧才是女星颜值的巅峰
原创三百多岁红孩儿为什么只有三斤十来两重
可爱卡通幼儿园文化墙高清背景
小小胖三团
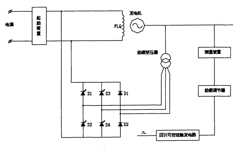
发电机励磁系统,它包括起励装置,励磁绕组,励磁变压器,与励磁变压器副
原创旗袍设计|服装|其他服装|法式刺绣与花艺 - 原创作品 - 站酷
汤普森最喜欢2015年那座冠军 封王战因一事汤神非常生气 汤普森(klay