图知网
搜索
首页
热门推荐
图片分类
孩子地图舌怎么办
下载原图
相关图片
孩子出现地图舌往往预示着身体状况不佳尽早调理少生病
3 3楼 地图舌 2016-07-01 10
怎么判断宝宝是不是有地图舌
汤伟运用刘氏小儿推拿治疗地图舌1例报告
发烧便秘咳嗽地图舌
面对宝宝地图舌,我们应该怎么做?
为你推荐
骁龙845机型完整价格表买哪款一目了然
mikel aramendi
得力文具店(博睿文体) 5 - 抖音
千与千寻中萌萌的小动物们黑色的小煤球
空中剧院 | 粤剧《柳毅传书》:侠骨柔情,经典隽永
高颜值美女 豪车霸气枪战场面,冰与火的结合,很是震撼!
安踏夏季透气短袖衫赞助中国国家队圆领运动短t训练休闲国旗上衣
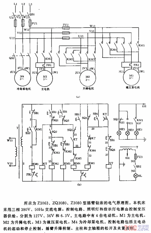
x16摇臂钻床电气图z3050摇臂钻床电气控制系统改进分析z3050型摇臂