图知网
搜索
首页
热门推荐
图片分类
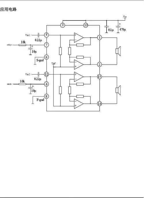
如上图所示,功放桥接电路中,按照常理,同相放大器输出直接接一倍反相
下载原图
相关图片
tda2030a 桥接(btl)功放电路图
适用于任何功放ic的btl桥接放大电路
汽车4路功放推4个喇叭怎么桥接个低音炮?
【图】两个功率运算放大器的桥接 运算放大电路 电路图 维库电子市场
双声道 8w 桥式音频功放电路
直流桥式功放电路
为你推荐
全面屏壁纸|文字控个性锁屏壁纸
22张超好看的情侣手机姓氏壁纸锁屏进来看看有没有你们的姓氏
戴尔vostro15vostro157500d2745a
美国著名rap女歌手麻辣鸡(nicki minaj)宣布退出娱乐圈回归家庭
励志名言海报背景
最新到店 18年大众夏朗(进口)六座商务双边电动侧滑门 2 - 抖音
可爱的符号-可爱的符号,可爱,符号
蛇瓜怎么栽培高产掌握这套种植好方法让你连连续续采收不停