图知网
搜索
首页
热门推荐
图片分类
施耐德电气(schneider electric) 断路器漏电保护器4p空气开关380v 4p
下载原图
相关图片
二,断路器,接触器控制回路
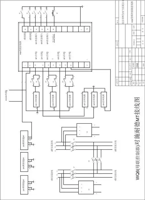
母联控制器接线图(施耐德断路器)
断路器(简称"空开")的接线图
dw1900万能断路器接线图.
天正dz47 小型断路器 空气开关 1p 2p 3p 4p c32 63a 空开 家用
九,控制器与执行断路器接线图
为你推荐
污水污泥气提装置
基多拉将哥斯拉完全缠绕,冠以友爱之名骗过了魔斯拉
北京幼儿园墙绘丨幼儿园墙画布置需注意什么?这3点很重要
猪猪侠小猪猪有了棒棒糖任何事情抛在脑后都不记得了
军号已吹响!喊你快来看当年军旅的老照片
76岁丧偶女征婚照片(id:79014346)_上海征婚交友_珍爱网
大臂貔貅_纹身图案手稿图片_那年俺十八的纹身作品集
自然资源部第一海洋研究所2020届硕士研究生毕业典礼