图知网
搜索
首页
热门推荐
图片分类
袁冰妍也太拼了吧!片场一把搂住成毅亲吻上去,导演都不好意思了
下载原图
相关图片
成毅袁冰妍
《琉璃》成毅袁冰妍同框照分享,两人因为剧中角色提高了知名度!
成毅袁冰妍的小孩五官怎么长最优
成毅袁冰妍破冰合作曝芒果开出满意价位避嫌竟是迫于公司压力
快来看!疯狂粉丝竟p图让成毅袁冰妍接吻
原创袁冰妍成毅合体为琉璃直播戏外接吻遭质疑你觉得合适吗
为你推荐
4.10号酒埠江旗袍秀)
马桶堵了在公共厕所的马桶旁,满满的垃圾桶,装满了用过的卫生纸照片
洋娃娃玩具女孩仿真60cm大型公主彤乐芭比大号超大套装珍藏版抖音同款
幼儿园创意绘画素材这才是真正的儿童画
我从排卵期过后就胸涨,小腹痛测早孕是弱阳性,可是又来月经了,怎麼
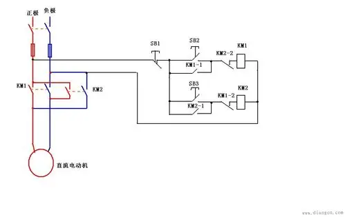
直流电动机正反转接线图
东北宋小宝?治好了全国人民的精神病?
【权志龙】fantastic baby 白雪公主版