图知网
搜索
首页
热门推荐
图片分类
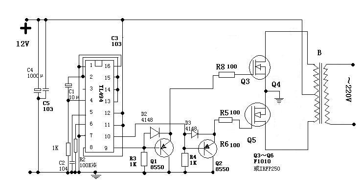
电子打鱼逆变器电路图全集
下载原图
相关图片
逆变电源电路大全(电鱼机)
12v逆变器电路图
电鱼机电路图大全
逆变器电路7
494电源逆变器场效管发热严重
单用一个12v输入220v输出的逆变器能点鱼吗?
为你推荐
2021清冷古装汉服女头像,女生头像图片-回车桌面
年轻夫妇拥抱在床上睡觉
iphone壁纸横铺卡通动漫可爱hellokitty
禁忌女孩:尤里对比娜诺的审批方式,差距不是一般的大
奔驰gle轿跑 amg让20万 欢迎到店赏车
女头像大哭
版式文字排版
不负遇见!#96排版训练营