图知网
搜索
首页
热门推荐
图片分类
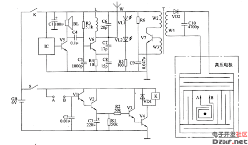
电子灭鼠器电路图五
下载原图
相关图片
常用电鼠器的电路结构使用及改进
电子灭鼠器电路图
桥式整流二极管vd1~vd4,滤波电容器c4,c5和三端稳压集成电路ic2组成
其振荡频率由555的②⑥脚接的33kΩ电阻和10nf电容决定
箱式电子捕鼠器电路
电子灭鼠器电路图
为你推荐
内娱男明星的证件照
暗系血瞳头像
他的努力配得上一切,也希望爱他的人知道
了解京剧的人都知道,"武旦"
随拍-卷贝 - 三湖慈鲷 - cta南美水族
盗梦空间女演员艾伦佩吉出柜后又宣布为跨性别者并改名艾略特佩吉
央视财经一姐谢颖颖近照她的老公到底是谁40岁生下女儿很幸福
卡家钻戒50分钻戒款式推荐