图知网
搜索
首页
热门推荐
图片分类
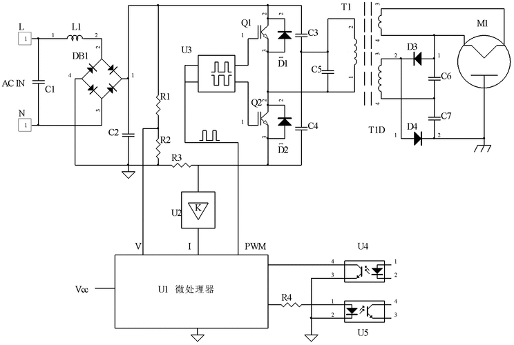
台达变频器电源图,请各位老师帮忙看看
下载原图
相关图片
变频器的开关电源电路
变频器开关电源电路三种常见故障现象及检修方法
两例变频器开关电源电路实例-郑州变频器维修.doc
cn102497114a_一种变频微波炉电源电路及控制方法有效
无忧文档 所有分类 工程科技 电子/电路 安川g7变频器开关电源原理图
变频器开关电源电路图
为你推荐
马尔科头像
什么样的长发发型最好看呢?
感情生活:孙红雷与丁嘉丽孙红雷的成功之路并不是一帆风顺的.
王一~腹肌~博 咱们就是整一个很羞涩了96 还有一些图咱们只能悄悄
by爱喝可乐的古娜小姐意大利时尚博主chiaraferragni
帅气撩人高冷动漫男头像 二次元高冷侧脸男头像
长发这样编,淑女气质马上就提升了!#编发
中国传统美食小吃红糖白凉粉冰凉粉