图知网
搜索
首页
热门推荐
图片分类
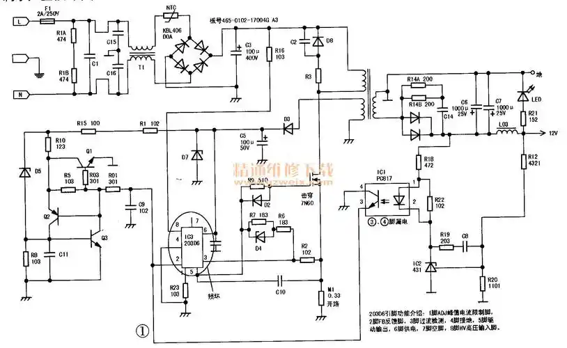
电源适配器电路图
下载原图
相关图片
12v 5v多路输出电源
求助12v3a电源,空载11v,带载掉电压 - 电源/充电器 数码之家
5v1a开关电源适配器电路分析
12v1a适配器原理图
电源适配器的电路实绘图及维修
电源适配器的电路实绘图及维修
为你推荐
超有个性的二次元机车男生头像|帅炸了超炫.两轮承载灵魂!机车 - 抖音
赖文峰现在是什么情况赖文峰个人资料图片
2021年7月20日早安问候祝福语图片带字温馨 清晨最新早上好图片问候语
《奔跑吧》阵容官宣,蔡徐坤上演怼脸杀,我却被黄旭熙素颜惊到_状态
女生微信头像人物头像图片
精致美人气质出众可爱的小仙女姐姐绝美网
【钢琴】弹奏儿歌:《数鸭子》简谱及五线谱
双滚筒强磁磁选机吸铁机-双筒强磁吸铁机-铝销吸铁机_强磁吸铁机器