图知网
搜索
首页
热门推荐
图片分类
jpg_液晶常用集成块mc34063 dc-dc转换器引脚功能和应用电路图 - 家电
下载原图
相关图片
基于mc33039和mc33035的无刷直流电机驱动控制电路.
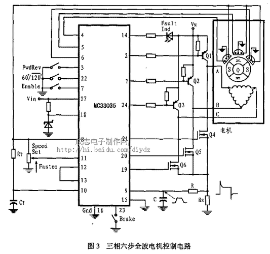
mc33035组成的三相六步电机控制电路图
电动车无刷控制器原理图(mc33033)
图2-50是mc33066的典型应用电路,电路总,t3为电流互感器,当发生过电流
直流无刷电机控制器mc33035的原理及应用
无刷专用芯片mc33035控制器线路图
为你推荐
张真源
古惑仔6之胜者为王:兄弟情深,重情重义
蔚蓝色的天空,高清壁纸,风景图片-回车桌面
刘雯变身松下代言人,爱马仕进军彩妆界,樱花女生鞋你想要吗?
韩加混血小麻豆 cooper lunde . 今年5岁
佛山瓷砖通体大理石瓷砖800*800防滑地砖客厅全抛釉地板砖800x800
【粤剧粤曲】彭庆华《走马英雄》合集
伤感音乐 #《流泪的飞蛾》#感谢聆听 生活本不苦,苦的是 - 抖音