图知网
搜索
首页
热门推荐
图片分类
集成功率放大器应用参考电路
下载原图
相关图片
新型功放保护电路ta7317p原理与应用
lm3886保护电路不起作用ta7317p上电路图
集成功率放大器应用参考电路
tda2822用于立体声耳机的应用电路
ta7233p功放电路
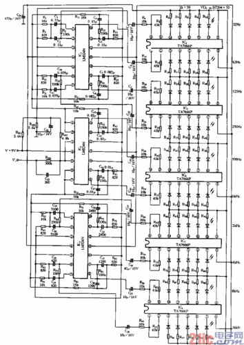
lm324组成十段带通滤波器,五只ta7666p9且成十段显示驱动电路.
为你推荐
吴烈民
音乐概念图片-音乐概念素材-音乐概念插画-摄图新视界
真白空太的情侣头像空与白的动漫头像
郑州市第一中学
男女标志
我最爱吃麻辣烫哦的微博_微博
【强强联合】濮阳县第三中学与濮阳建业国际学校将战略合作
仿生花盆,产品设计