图知网
搜索
首页
热门推荐
图片分类
液晶电视机驱动电源原理图
下载原图
相关图片
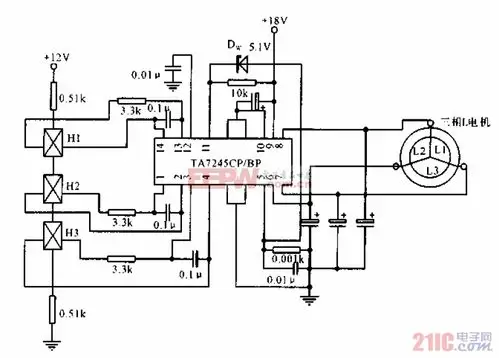
三相无刷电机驱动电路
9 驱动电路原理图
hc_sr04电路原理图
驱动部分电路图.jpg
正弦逆变电路及其驱动电路原理图
ir2110驱动电路图
为你推荐
【俾路支地区可以说是一个三不管的混乱地带,不论是伊朗,巴基斯坦还是
刚从土里拔出来的花生简笔画(刚种下花生种子简笔画) -【爱个性】
10年间的各种自拍,照片来自微信朋友圈
思宝保温杯欧陆欧陆风风情1号男士女士不锈钢商务保温杯
原创第五人格角色喜好公开杰佣党全体欢呼官方发糖实锤
茶树总发育周期
灵动创想 快乐酷宝超级变身系列可爱6寸益智变形战狼酷宝7503洛奇
中间加以线条形成水纹