图知网
搜索
首页
热门推荐
图片分类
大理石彩色几何水晶奖杯定制创意刻字设计师奖牌年会颁奖礼品制作
下载原图
相关图片
日常奖杯设计
联通某会议奖杯设计
0140水晶奖杯设计 水晶奖牌制作定制 金黄刀片奖杯 颁奖礼品现货
浓缩版精神堡垒——个性奖杯设计集合,你值得拥有!
奖杯造型设计合集
奖杯造型设计合集
为你推荐
马嘉祺爱心露背拖尾礼服##马嘉祺叁重楼暨出道四周年演唱会
娘化怪物,我的世界
星辰大海
猪猪侠:怪兽竟然看上小菲菲,准备拿下小菲菲,结果他及时雨出现-母婴
首先是头皮的结构,大家可以简单地去了解表皮层,真皮层,其他的专业
现代劳恩斯.
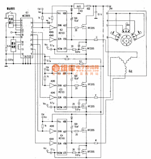
无刷专用芯片mc33035控制器线路图