图知网
搜索
首页
热门推荐
图片分类
nike耐克2022春季新款airmax运动鞋气垫休闲板鞋男鞋580518011
下载原图
相关图片
nike耐克女鞋新款court舒适高帮休闲鞋板鞋84490700584490700536
耐克nike男鞋慢跑鞋2024春季新款revolution7运动鞋休闲缓震跑步鞋fb
nike耐克男鞋2024夏季新款juniper2耐磨防滑运动鞋越野户外跑步鞋dm
耐克nike运动鞋女2024夏季新款透气网鞋休闲鞋减震跑步鞋dd9294103
nike耐克男鞋新款airmaxdawn缓震舒适气质百搭运动休闲鞋dh4656100dh
耐克(nike)男鞋 23春夏新款 air zoom气垫运动鞋时尚休闲老爹鞋跑步鞋
为你推荐
不吹不黑,鹿晗,baby在新剧当中的表现让人眼前一亮
1920x1080 全高清可爱的松鼠,青苔,森林 壁纸, 图片
周冬雨今日活动生图,疑似发福,变成大方脸了_黑色_照片_明星
仓鼠中的寿星~黑腹仓鼠
广州地铁三号线图
神奇宝贝简笔画图片大全简笔画大全
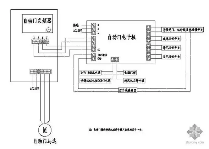
遥控自动门闸原理,遥控自动门闸原理图
拿下13年现代劳恩斯新款 一手车 15万公 - 抖音