图知网
搜索
首页
热门推荐
图片分类
画板实木儿童儿童画宝宝写字双面小黑板多功能画画画板
下载原图
相关图片
六一儿童节黑板报
黑板支架式 家用 儿童 男孩
儿童小黑板家用学k生幼儿宝宝无尘画画板支架式女孩涂鸦可擦写字
儿童节黑板报来啦~#黑板报 #儿童节 #儿童节黑板报 #校园 - 抖音
大木旗舰店的优惠券大全—儿童实木画板画架双面磁性小黑板支架式家用
黑板上画的学校和儿童
为你推荐
仓桥望的颜值什么水平? - 知乎
幸福的母亲和儿子
艺推|于小冬教授最新速写作品
500ml塑料瓶pet透明一斤装酒油样品空瓶矿泉水瓶子一次性10个装
文豪野犬##中原中也
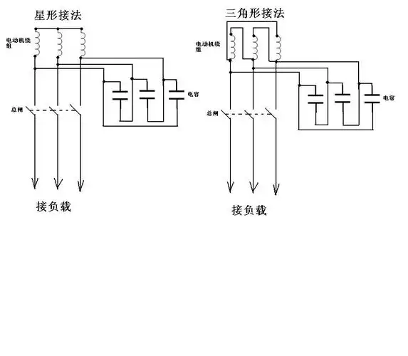
谁有电动机改造成发电机的接线图?
单位换算练习题及答案
让喜欢的事成为生活 #废物利用变废为宝 你家的口服液瓶子都 - 抖音