图知网
搜索
首页
热门推荐
图片分类
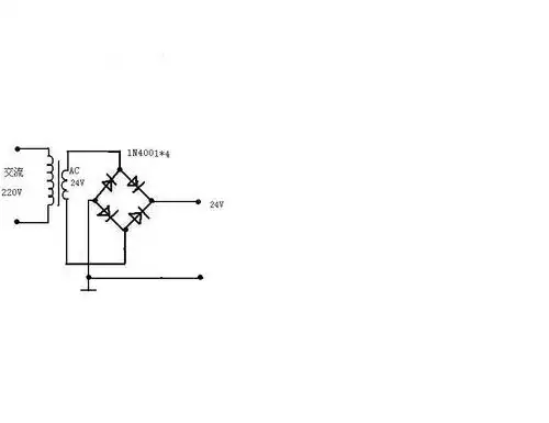
求个自制24v直流电源电路图,用什么元件?注意什么?
下载原图
相关图片
220v交流电转24v直流电电路图
以下电路能否完成把220v交流电转成24v直流电
请教高手谁有直流24v转5v电路图
我想做一个整流电路,输入是220v交流电,输出是24v直流电
220v转24v直流电源 30w的 电路图怎么做 不用变压器 简单地用电容电阻
交流220v转直流24v电容降压法
为你推荐
明星们小时候的照片,王一博男大18变,古天乐小时候太可爱了
给班上学生画的应援牌
不要财产只要孩子,精明的孙怡,看似一无所有,但已经赢了一切
红色基因 是一种革命精神的传承 红色 象征光明,象征信仰
脚本(作者宫崎俊) 插画中国 中国插画论坛-职业插画师社区 电脑绘画
光之教堂
深蓝色 简约素色斜纹布卷脚休闲短裤
欧式装修风格样板间140平米装修设计效果图片香江帝景南湖路