图知网
搜索
首页
热门推荐
图片分类
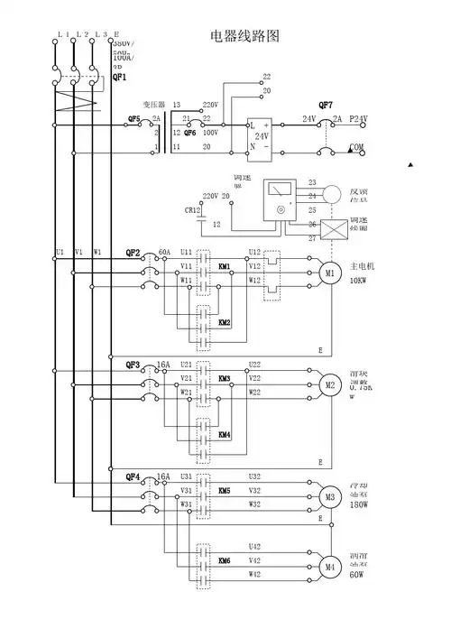
求冲床两个双手启动开关一个点动开关和急停按钮接线图
下载原图
相关图片
80t冲床电器全原理图-其他农业自动化电路图-电子产品世界
文档下载 所有分类 工程科技 电子/电路 > 冲床电气原理图u v w n km1
冲床电路接线图
160t冲床接线图
parker的mx80微型直线电机平台是业内最小的直线伺服
冲床冲压的自动送料装置设计【适合用于j23-100t冲床】【电机带动减速
为你推荐
壁纸背景 粉红玫瑰少女心 花卉 摄影 调色
出售服装成衣一系列效果图款式图配饰鞋包毕业设计用
金色的吉祥鸟
崔雪莉,韩国明星,明星崔雪莉自拍照
csol死寂城战昼夜求生僵尸全境封锁
净菜 芹菜段(大量供应食品厂,食堂餐厅)
供应卧室整体板式衣柜简易儿童收纳柜双开门储物柜木质衣橱
我那么美表情包 - 我那么美微信表情包 - 我那么美qq表情包 - 发表情