图知网
搜索
首页
热门推荐
图片分类
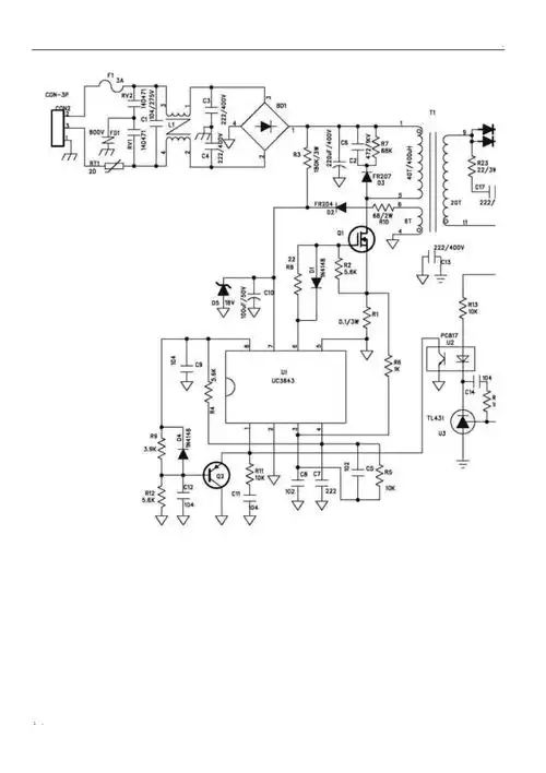
现将pcb和原理图更新了,ic采用贴片uc3844,变压器pq2016,计划12v2a和
下载原图
相关图片
3844电源的原理及维修
也是用3844作pwm芯片,驱动双mos管的电路
uc3844充电器电路图汇总负脉冲充电器变压器脉冲充电器全文
主题: uc3844提高其反馈电压
nt200atx开关电源ka3844b电路
uc3844组成的60w开关电源电路
为你推荐
"帅气八神庵"乙女向手游《拳皇 for girls》预告
调料香料大全散装八角大料火锅组合套装桂皮花椒
牛壁纸117
情头社丨动漫情头
古风服装设计效果图/图案素材分享!(中国元素)_古代
minimal illustrative.
男生个性定位烫发型效果图,烫发图片-第2图,发型图片
别墅设计 #外墙仿石漆 #农村自建房 #农村生活 #仿石漆 农邋