图知网
搜索
首页
热门推荐
图片分类
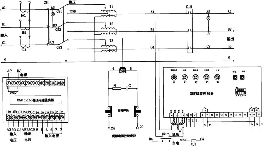
交流稳压器二
下载原图
相关图片
cn206209443u_一种sbw三相补偿式交流稳压器有效
sbw系列三相稳压器的原理与维护
工业三相稳压器大功率工业级稳压器sbw50kva
交流稳压器十三
求简单的稳压电路图
现货供应顶管机专用三相电力稳压器350千瓦 解决压降大,线损大
为你推荐
被霸凌的莎莉·赛隆在15岁那年目睹妈妈拿枪杀了爸
衣服图标
个性时尚小和尚摆件,禅意优雅简约大气-爱溜达的皮皮猫
锅盔饼美食摄影x启点视觉
有没有人知道宝宝喉咙上这红色部分是什么东西啊
紫空心菜~您见过吗?
免抠卡通火炉火焰
板房报价明细表