图知网
搜索
首页
热门推荐
图片分类
一种静压空气轴承气动马达
下载原图
相关图片
空气悬浮鼓风机轴承2.jpg
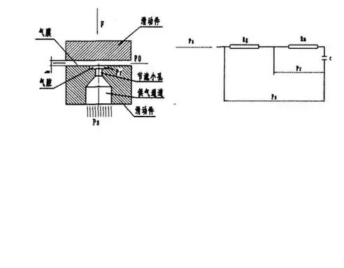
图2 空气静压轴承工作原理图1 空气动压轴承工作原理空气静压轴承的
高性能空气轴承电机的制作方法
弹性箔片空气轴承的制作方法
其结构和工作原理与液体滑动轴承类似,不同的是采用气体(多为空气)
什么是空气轴承真的能无摩擦磨损吗
为你推荐
找个小品搞笑片
宋亚轩q版
高档职业套装女ol西服套裙面试商务白领短袖女裙工作服西装
gucci邓伦代言意大利进口普娜矿泉水
宇宙星空鼠标垫 超大鼠标垫游戏办公桌垫可来图定制其他星空款式
阴道内镜技术的应用_宫腔镜_检查_患者
建筑手绘 #中国传统图案纹样 #中国古建筑
[分享]快来,造价"大神"教你计算楼梯!