图知网
搜索
首页
热门推荐
图片分类
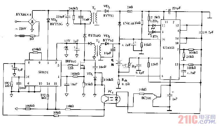
部分电动自行车充电器电路解析 - 汽车与工业 - 电子工程世界网
下载原图
相关图片
用3845做升压反激电源可以实现15v变正负150v吗?-综合电源技术-世纪电
由开关电源供电的充电器电路图 - 21ic中国电子网
电动车充电器电路图_word文档在线阅读与下载_无忧文档
电动车充电器原理及维修(下)_文档下载
电源适配器的电路实绘图及维修 - 精通维修下载
用uc3845的电动自行车智能充电器-----uc3845 battery charger-无线收
为你推荐
2003年,我们战胜了非典疫情,最不能忘记一个人
巧克力简笔画 巧克力简笔画超简单
可爱的,花样滑冰,儿童,绘画插图,卡通正版矢量图素材下载
美德沃净水器mdwa家用5级过滤直饮机纯水机反渗透ro净水器
2020年度网络热梗盘点
造血干细胞分化图
海底(伴奏)_花糖_高音质在线试听_海底 (伴奏)歌词|歌曲下载_酷狗音乐
母亲节该如何表达爱?其实再多的礼物也不及你的陪伴