图知网
搜索
首页
热门推荐
图片分类
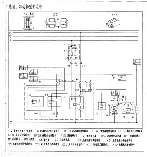
2016款一汽解放j6m j6l卡车电路图册
下载原图
相关图片
2016款一汽解放j6p卡车整车电路图册
解放j6p 2015款全车电路原理图
一汽解放j6电路图 ecu
解放ca1122j型汽车刮水系统电路分析
解放j6牵引车启动原理图
2016款一汽解放j6p卡车整车电路图册
为你推荐
黄景瑜男朋友的可爱虎牙
古天乐喜迎54岁生日,三位星妈相聚贺寿.
萌系90后女生网名 (3).doc
3月13日教师访问学者申请公益讲座将在成都中医药大学举行
南岗千年瑶寨位于广东清远市连南县城西南27公里处,面积159亩,始建于
窗帘各式幔
为什么阿修罗女极美帝释天为之动心阿修罗男却奇丑
jager - npc