图知网
搜索
首页
热门推荐
图片分类
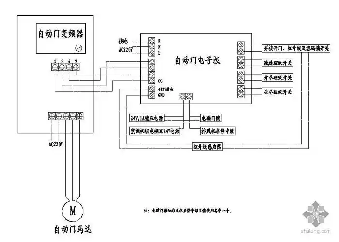
刷卡自动门,刷卡感应门_接线图分享
下载原图
相关图片
电动卷帘门4根接线图 (第1页)
自动门控制接线图
自动门接线原理图
小广告门栅栏款自动门电动门市常见控制板门禁接线及调试说明
常用电动门接线原理图
电动卷帘门4根接线图 (第1页)
为你推荐
102明星壁纸蔡徐坤头像ikun专属
简约壁纸€ins
万能无字表情包 | 泪眼问花花不语_微信_版权_整理
举国同庆的节日里,他们时刻坚守在边疆战位
nba大地震!伦纳德终于决定去向,湖人球迷哭晕在厕所!
有没有适合华为v20的手机壁纸? - 知乎
笋尖火锅菜品食材250g新鲜配菜宿舍涮煮蔬菜笋类制品
男人有泪不轻弹,只是未到伤心处,动漫中的他们哭的让人心都碎了