图知网
搜索
首页
热门推荐
图片分类
西瓜房子儿童创意画房屋适合56岁带线稿
下载原图
相关图片
儿童画 有线稿 #创意美术儿童画# #儿童简笔画# #儿童创意美术# #儿童
创意画 儿童画 带线稿哦 适合4-6岁的小朋友哦 #儿童简笔画# #创意
儿童画《蘑菇》适合6-8岁小朋友快来画一画吧#创意美术 - 抖音
西瓜房子夏天儿童简笔画创意启蒙一学就会
最全儿童简笔画合集,用绘画记录生活的美好,开心玩手帐 第25张
儿童作品画简笔画大
为你推荐
yg反向实锤要追究双顶流cp私照泄露者jennie划水恋爱有点牛啊
iphone苹果8p内部螺丝详细分布图
华晨宇同款马丁靴女8孔厚底经典男女欧美系带侧拉链真皮短靴1460
光阴似箭的美篇
英魂之刃亚瑟王配音
9门05履带式120mm自行迫榴炮 炮兵连:9门07履带式122mm自行榴弹炮
整块黄金樟木满瘤茶台,整个台面布满鬼脸,水波纹,层次感与立体感极强
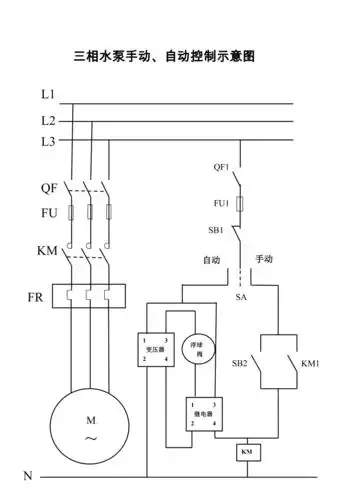
三相水泵手动自动控制示意图