图知网
搜索
首页
热门推荐
图片分类
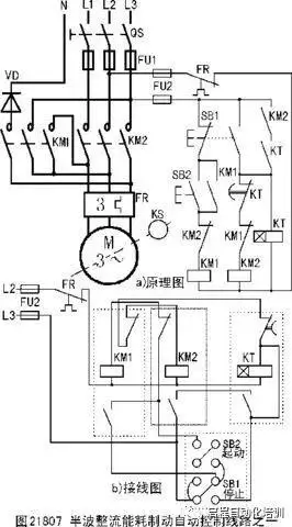
电机正反转原理图cad版本
下载原图
相关图片
1齿轮泵配3kw-4电机外形尺寸图_手机搜狐网
jzo振动电机技术参数
立式振动电机
338kb格式 dwg 关键词: 电气节点详图电机cad图块
电机控制线路图大全赶紧收藏
分享电力拖动控制线路cad图资料下载
为你推荐
林更新超话
德国nerve摩托车头盔凯夫拉防弹纤维半盔踏板车复古头盔夏季男女
美国固体火箭发动机市场浅析
画了个三星堆文物
邻座的怪同学 吉田春
水字原创艺术字
黑色烤架上放着几串撒着辣椒面的油炸平菇
南昌八一大桥