图知网
搜索
首页
热门推荐
图片分类
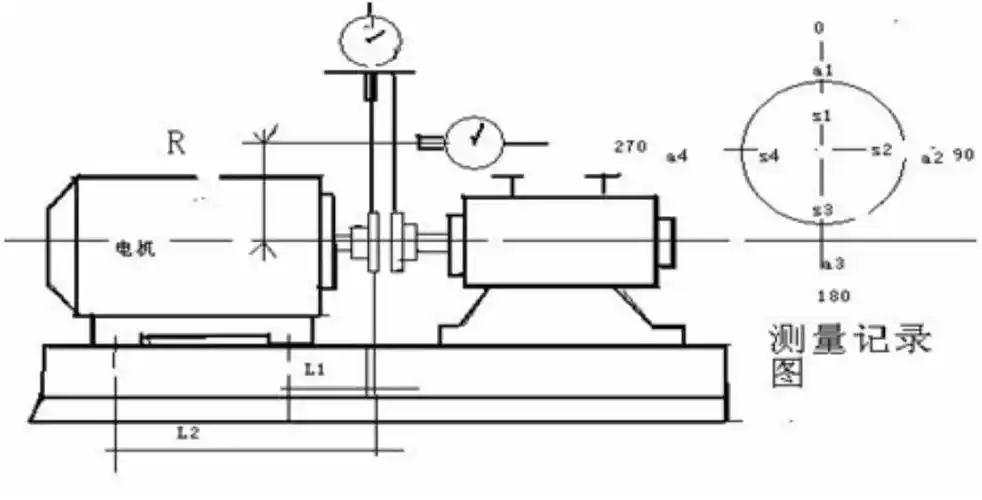
联轴器找正标准 找正参数包括:轴线径向位移,轴线倾斜,端面间隙,其中
下载原图
相关图片
请问谁有单表,两表,三表表法联轴器找正的实物图片?
对中找正
联轴器如何找正对中?有图有方法
一文看懂联轴器的常规找正与对中_调整
联轴器找正方法
联轴器找正方法介绍ppt
为你推荐
火影忍者高清手机壁纸分享
今年流行波波头烫个卷,减龄又小颜
汉朝出身最高贵的5位皇后,拥有权力和千军万马的,才能得以善终
李旭科写的行书云
上海市黄浦区红光搪瓷厂光荣退休197410
天上人间的大佬,曾看上李嘉欣,但是对方嫌他不够有钱而选择别人|覃辉
小玫瑰线图_纹身图案手稿图片_ruby的纹身作品集
深圳地铁线路图