图知网
搜索
首页
热门推荐
图片分类
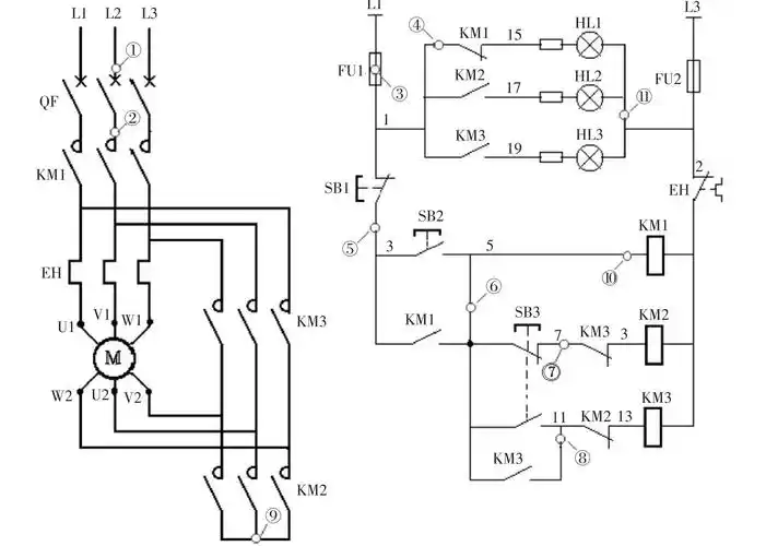
星三角启动接线图
下载原图
相关图片
求接触器星三角启动控制电路图!
电流继电器控制星三角正反转
星三角起动控制接线图
星三角降压启动的压缩机控制电路
星三角连接?
星三角形降压启动电路
为你推荐
拉杆箱批发厂家正品旅行箱abs飞机轮行李箱万向轮20登机箱24男女
英超所有球队队徽
规划公示
张琳:当代越剧表演艺术家,著名"尹派"小生,绍兴小百花越剧团国家一级
小公主简笔画来了,是不是都很美!
长牙天牛活体macrodontiacervicornis
道奇挑战者gt现车详细配置解读
拿了差苗养出垃圾鱼或损失200多万今年黄颡鱼价格强势这几个养殖户却