图知网
搜索
首页
热门推荐
图片分类
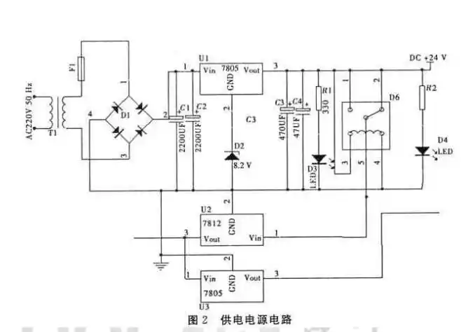
5v手机充电器原理图(三款充电器电路原理图详细)
下载原图
相关图片
求无线手机充电器简易设计图
您好请问,您能帮我做一份无线充电电路原理图吗
锂电池无线充电电路设计
> 手机充电器电路原理图
无线充电器电路图
小型无线充电电子电路设计图
为你推荐
现货正版 jay周杰伦专辑 无与伦比演唱会 七里香mv 2cd vcd 海报
张曼玉近照虽然有点显老但还是很有气质
导演郑晓龙,现实题材领域的大拿,他与妻子王小平,仿若天生一对_赵丽颖
最终幻想8重制版官方高清截图欣赏
白宫出现毒品,枪手街头扫射5死,没想到美国国庆画风竟是酱紫
有哪些画风好看的欧美画师? - 知乎
美团【y空间真人密室逃脱】密室逃脱开业优惠4人套票
幼儿园自制绘本《乌鸦喝水》幼儿故事 《乌鸦喝水》 一只乌鸦口渴