图知网
搜索
首页
热门推荐
图片分类
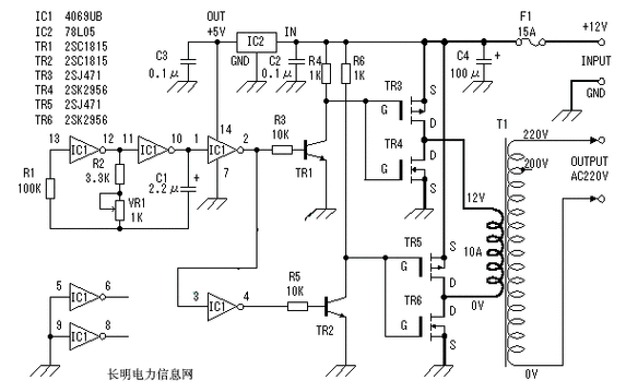
a普通离心机电路图
下载原图
相关图片
rs485 电路图----普通收发
普通电脑控制型洗衣机的电路原理与检测
该饮水机的加热电路和普通饮水机的加热电路相同,所以下面仅介绍制冷
是普通的启保停电路.非常简单.
是低成本实用逆变器电路图,主要由mos场效应管,普通电源变压器构成
c650普通车床继电接触器控制电路图
为你推荐
慎入雪莉在电影real的一场浴缸戏份cut非露胸片段
英国旅游png素材透明免抠图片-其他元素
2020超短发日系短发韩系短发 现在流行的女生超短发发型,第一爆款应该
台湾女明星徐洁儿高清电脑桌面壁纸
白鬼老传统花臂纹身图片_手臂老传统百鬼夜行酒吞童子纹身图案
以"猫科动物"为元素的logo设计 平面设计--创意图库 #采集大赛
ins小清新文艺范男头,把一见钟情还你
星空蓝 冰蓝牛仔蓝天空蓝翡翠手镯 『银河|||蓝色 - 抖音