图知网
搜索
首页
热门推荐
图片分类
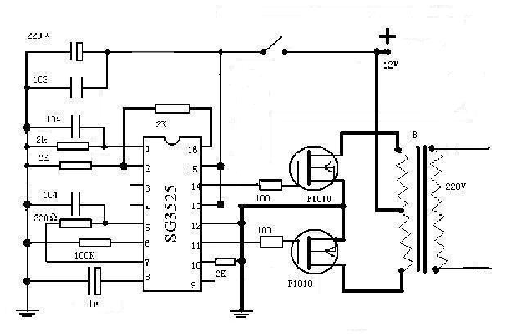
分享一台24v 2000w电源逆变器带电路图设计原理
下载原图
相关图片
拆修24v2000w逆变器绘制电路原理图taijitj2000f
我的4kw24v240vdcdc逆变器
24v2000w前后级全隔离逆变器
逆变器原理图逆变焊机电路图逆变电焊机电路图瑞凌ws300a氩弧焊机电路
逆变器电路23
三款晶体管逆变器电路图 - 变流,电压变换,逆变电路 - 电子发烧友网
为你推荐
唯美辽阔的麦田风景图片桌面壁纸,唯美辽阔的麦田自然风景图片,这是美
闷青色 强褪色膏(底色不够拍)【图片 价格 品牌 报价】-京东
我们都是追梦人 二声部c调合唱简谱五线钢琴伴奏正谱人声分声音频
地下车库这种坡道伤轮胎吗
贵州:大学生凌晨误乘"黑车"途中遭甩,换乘后又遭司机"宰客"
借款个人借钱借条定制二联a4正规民间借贷单据
蛋壳粘贴画
连饮料瓶盖都拧不开了谈恋爱之后一个人可以抬起桶装水连上六层楼不带