图知网
搜索
首页
热门推荐
图片分类
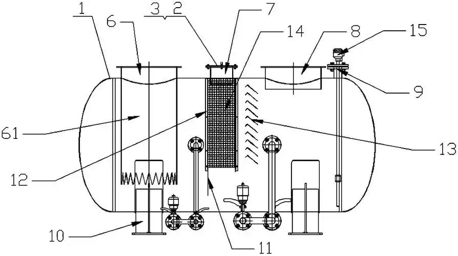
一种新型卧式水封罐-爱企查
下载原图
相关图片
定制不锈钢储液罐/注射水罐
一种高效分液水封罐设备的制作方法
一种火炬气水封罐
防倒吸水封罐的制作方法
膨胀罐的结构
cn209781765u_一种烟气水封罐有效
为你推荐
一普通农民靠收酒瓶赚500多万带乡亲致富赚钱令人佩服
女童发育期少女无痕内衣
英文字母顺序英文字母顺序英文字母顺序
水墨风儿童插画国学经典-孩童读书
福特"野马"大皮卡;黑马!杀回来了,让普拉多靠边站!
【15ml*2瓶装特价处理伊朗barij粉色新款玫瑰精油6%包装有点破损
2017届高三地理一轮复习课件:西亚1
仓库物品领用登记表