图知网
搜索
首页
热门推荐
图片分类
自耦变压器降压启动
下载原图
相关图片
串电阻降压启动-最常见电路-电工基础知识
自藕变压器降压启动线路工作原理
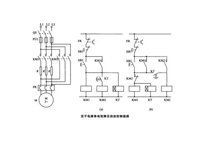
定子电路串电阻降压启动控制线路图
定子回路串电阻降压启动按钮控制电路
请问自耦降压器启动的原理图是这样的吗
定子串电阻降压启动原理图解
为你推荐
可爱的图片萌女孩真人小孩子 超乖巧的小女生高清微信头像大全_女生
早安,小马蹄携一大波马思纯 美图喊你们起床啦!
庾澄庆让我一次爱个够
superstarizoneseeyouagainhard难度全连击
合作团队
扬州宝马x4最高降1330万仅3779万可入手
定做 带转向四轮平板拖车叉车牵引工具车车间运输平板拖车电动平板
航拍厦门·香山游艇会