图知网
搜索
首页
热门推荐
图片分类
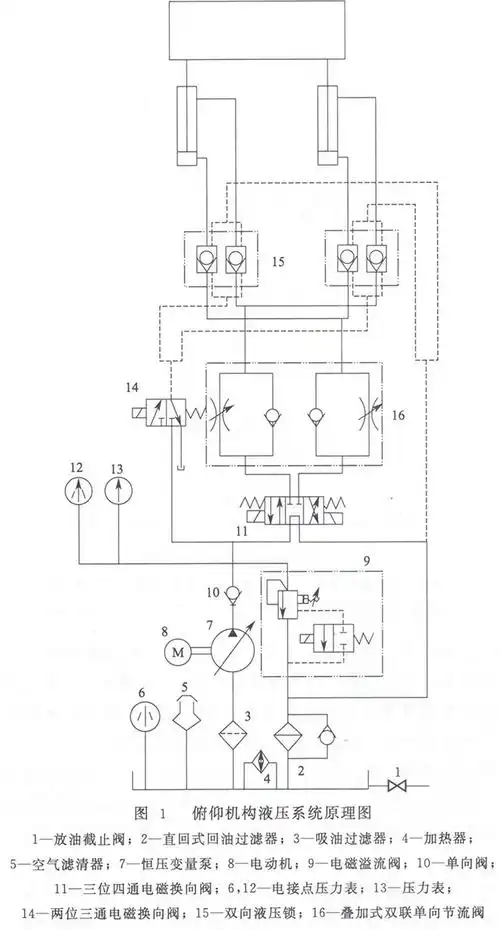
一波液压系统传动原理图实例
下载原图
相关图片
卧式带锯床液压系统的制作方法
带锯机液压原理图a
带锯床恒功率锯切的控制方法及其智能带锯床技术
液压系统主要由哪几部分组成
液压油通过排量控制阀进入到柱塞泵的变量缸体,变量缸体再带动斜盘
液压系统原理图
为你推荐
王嘉尔
平凡之路钢琴谱钢琴弹奏好听简易流行曲
真皮床双人床18米婚床软体床现代简约小户型15米皮艺床榻榻米床
德国 bwt-barrier 集团作为国际领先的水净化集团,主打品牌 barrier
王者荣耀西施-诗语江南3440x1440带鱼屏壁纸
把图书摆成你想要的模样第六届北大社书花大赛给你好看
by2怎样区分谁是姐姐谁是妹妹?
杭州旅游地图全图高清版大图 jpg 可放大版