图知网
搜索
首页
热门推荐
图片分类
图为国际黄金价格走势图.(图片来源:北京中期,bloomberg)
下载原图
相关图片
三张图看懂黄金走势规律 黄金价格即将暴涨?
图8:黄金价格走势 资料来源:彭博,招银国际证券,招商银行研究院
comex黄金期货价格和原油期货价格走势对比图从历史数据上看,近30年
黄金走势图.png
今日现货黄金价格走势图分析:黄金持续走高 上行目标见1839
中国黄金价格走势图 中国黄金价格走势图近3年
为你推荐
吴磊李逍遥 - 堆糖,美图壁纸兴趣社区
电化学动力学
原创王菲谢霆锋同台送花致礼展现娱乐圈真挚友情网友纷纷点赞
通过大s看台湾女星缩影再成功的女神终极目标都是嫁豪门
[提问]园林景观施工图中有哪些标高符号
你们的天哥终于来啦嘿嘿
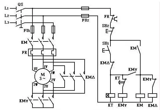
星三角降压接线原理图.jpg
张氏族谱