图知网
搜索
首页
热门推荐
图片分类
无刷直流电机接线图
下载原图
相关图片
电动机接线图.ppt
使用说明书 沈阳亚泰直流电机厂 一,直流电动机接线图 二,使用说明 对
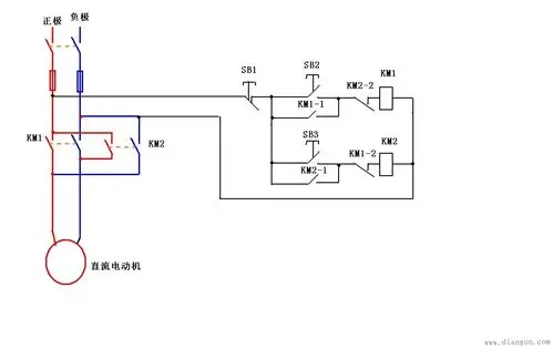
直流电动机正反转接线图
直流电动机正反转接线图
电机- 热门商品专区
松下伺服电机之直线电机的伺服调试步骤
为你推荐
长得英俊帅气,却输在"个子矮"上,这8位男星的身高太不懂事了
图说东营62我和党旗合个影
衡水体26个英文字母(可直接打印)
奥迪双钻飓风战魂5之战斗王v升级版竞技强化版陀螺战神之翼盘男孩
atents蛇女美杜莎啊
2,方法很简单,就是把中间层含有蓝色的棱色块变
高山上的美景山脊和蓝天背景下的绿色山谷
晓丹 第九作二创 220402 #晓丹小仙女儿