图知网
搜索
首页
热门推荐
图片分类
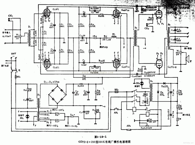
线路图集经典胆机图集
下载原图
相关图片
那位朋友有805胆机图提供
历时一年做成的大理石805电子管胆机
贡献一张805单端甲类厂机图顺便求教大侠们
胆机电路图大全
胆机电路图大全
色胆浪人兄的805电子管分体单端胆机
为你推荐
* 吴磊 Ⅹ 乘风磊子的短发真的有着别样的魅力和苏感 愈发成熟硬朗的
jisoo金智秀晒出近照穿粉色上衣瘦而不柴的身材太绝了
cartoon whale
煮面条水开下锅还是凉水下锅煮面条应该冷水下锅还是热水下锅
这种茅草叫什么名字
古代神话之中十个令人生畏的生物麒麟最善良潘娜贾拉最邪恶
美的(midea)电水壶美的mk- 17ms01电热水壶报价_参数_图片_视频_怎么
改装|福特野马改什么颜色好看 野马改色贴膜参考 - 有车一族汽车网