图知网
搜索
首页
热门推荐
图片分类
空压机原理图
下载原图
相关图片
空压机电气原理图
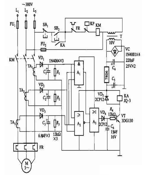
两款压缩机断相保护电路图解析
空压机原理图
1,工作原理其中油路系统是空压机组的血管,其起到冷却,润滑,密封的
空压机原理
3空压机经常出现接触器接触
为你推荐
古代玉如意代表的意义是什么
8g吉他无线发射器 电贝司电吹管无线传输发射接收器
云南镀锌c型钢哪家强2018年厂家报价低 - 云南钢亚商贸有限公司
人品人性的经典语录
超大尺度感卫生间!
中国中央电视台少儿频道上海经典美术动画电影片哪吒闹海
阳台储物柜飘窗柜卧室书架书柜窗台置物架落地柜现代简约收纳柜子
朋友圈第一条要点赞