图知网
搜索
首页
热门推荐
图片分类
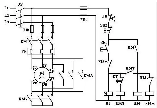
求接触器星三角启动控制电路图!
下载原图
相关图片
星三角启动接线图
星三角启动 详细接线图,#星三角启动 控制电路!#星角降压 - 兑趑
下一页 你可能喜欢 星三角启动 恒温控制电路 交通灯控制电路 微波
星三角降压接线原理图.jpg
星三角启动原理
星三角形降压启动电路
为你推荐
拼音生字本,拼音田格本(a4打印版)
古风3d美图第三期
路飞纹身图片_动漫海贼王纹身图案
儿童经典绘本故事《猴子捞月》 95从小听到大的经典儿童故事06
漫画
议价 intel e5 2643v4 cpu 6核心 12线程
铃屋什造|lofter(乐乎) - 让兴趣,更有趣
1101醉雪山布面油画