图知网
搜索
首页
热门推荐
图片分类
14,液位开关手动和自动供水电路(电路图,实物接线图,仿真图)
下载原图
相关图片
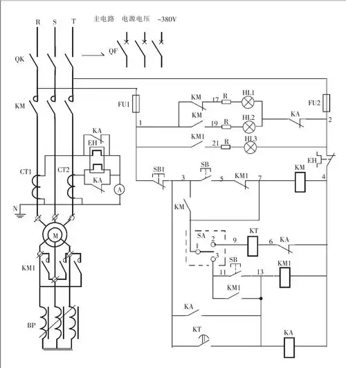
手动与自动操作的频敏变阻器启动电动机控制电路
浮球手动与自动接线图浮球工作原理
水泵自动,手动控制线路图
手动自动y-△降压启动电路
手动星三角降压启动电路图实物接线图讲解
电机正返转限位停止有转向按开关为自动和手动的电路图 要求:1电机正
为你推荐
华晨宇王牌对王牌
又污又腐但它就是火啊
搜狗颜文字表情设计
三国演义简笔画中的刘备
微视最美的孔雀,见着发财走大运,双机666
新昌江南第一大佛攻略,新昌江南第一大佛门票/游玩攻略/地址/图片
桐乡市人民政府市长 王申峰
御夫座