图知网
搜索
首页
热门推荐
图片分类
充电器 - 热门商品专区
下载原图
相关图片
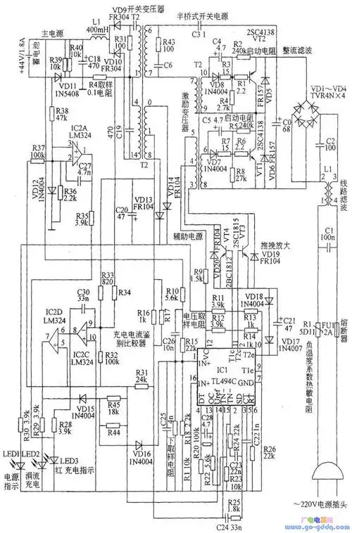
三段式充电器原理图
12v到220v蓄电池组均适用的充电器电路图
电瓶车充电器电路图
佳腾充电器电路图
电动自行车西普尔充电器电路图
时尚苹果型最小巧充电器电路图
为你推荐
女生酷掉渣的高冷超a御姐风头像 酷酷的又飒又拽女头合集最新版_女生
纯金戒指999足金女 金焰 土耳其进口锤纹钻石足金戒指黄金新款 - 备货
男士发型 港风侧背 男士发型 港风侧背
灵公主高清图
《拳皇14》出招表大全
江淮骏铃国五自卸车出售
半身动漫素材 半身动漫素材,这可是我的创作宝藏啊!
假面骑士电王opclimaxjump假名罗马音歌词