图知网
搜索
首页
热门推荐
图片分类
我脖子长了一个粉瘤,医生说对人体没有害,但是我觉
下载原图
相关图片
脖子皮肤上长个小包快两年了,有时有点痒用手抓又
请问下大家有没有见过这种情况脖子上疙瘩3个月了昨天发现突出
摸起来就像一个肉珠,半硬半软的!疼,请问这长的是
包不痛但有点痒.
追问 去看医生说是囊肿 回答 医生都说是囊肿,那就没事的,放心吧!
是皮下囊肿吗?要做手术吗?
为你推荐
华晨宇王牌对王牌##王牌对王牌
樱花之恋|二次元女生头像! [亲吻][亲吻]
男生脚长得好看是一种怎样的体验? - 知乎
adidas阿迪达斯新款中性帽子s20551
夜景清冷风汉服小姐姐真的好看呀
好喜欢杨紫现在的状态 自信从容,温柔大方,整个人很放松自然
第五届田径运动会会旗也是我们高铁美女的标配.
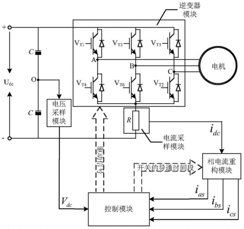
电机的驱动方法和装置,电机以及空调制造方法及图纸