图知网
搜索
首页
热门推荐
图片分类
请将星一三角起动接线图,原理图.画给我.谢谢!
下载原图
相关图片
rd54/220-4z电动油脂泵 4升黄油泵 黄油油脂注油器注油机 4l油泵
星三角起动控制接线图
星三角启动这样接线对吗?
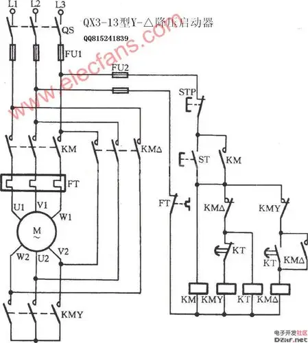
qx3-13型星三角降压启动器电路
加油机布线 恒山l型加油机_太空加油机,恒山加油机,正星加油机,湖南闽
怎么接电动机,电动机接线端子有上下两排,下排接黄绿红的话,那上排
为你推荐
帮我做qq炫舞自定义戒指的字,(背景透明)卢字 求
挖出千年一蛋和西汉第一编钟,洛庄汉王陵公园如今样子超出想象
台剧history系列 【着魔】江劲腾的心机追妻十招攻略
深度解析王者荣耀中"闪烁"类技能
新年好简谱
唯影羊绒大衣正品
妙蛙种子|宝可梦系列|简笔画详细过程#画画 #精灵宝可梦 # - 抖音
霸气又简略霸王龙简笔画教程过程 又凶狠又最大霸王龙简笔画怎样画