图知网
搜索
首页
热门推荐
图片分类
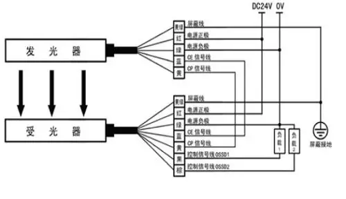
光幕传感器接线图二
下载原图
相关图片
电梯光幕怎么接线
f3sj-a30系列安全光幕接线方式
科力光幕接线图
上海三菱控制屏标准接线图电梯主回路分析
plc在电梯控制中的应用(三菱fx2n)_接线图分享
旗林安全光幕传感器接线图
为你推荐
头像分享,高冷范十足的暗黑系女生头像
亲人过世的祝福语短句,悼念逝者祝福语短句霸气?-语录网
"郎世宁"《康熙皇帝》绢本立轴 - 中华古玩网 - 古董收藏,古玩收藏,古
儿童公主裙女童轻奢高端小主持人钢琴演奏演出服生日宴会晚礼服女
纪梵希禁忌香水
芭蒂娅时尚女装
求一张梨子的 图片 要好看的 给好评
纯种萨福克羊怎么辨认